产品介绍
本机组是一种可以同时完成干燥和造粒的装置。按工艺要求可以调节料液泵的压力、流量、喷孔的大小,得到所需的按一定大小比例的球形颗粒。
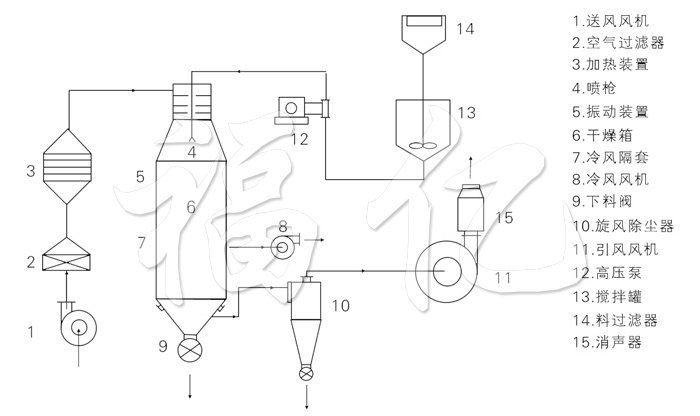
工作原理
本机组工作过程为料液通过隔膜泵高压输入,喷出雾状液滴,然后同热空气并流下降,大部分粉粒由塔底排料口收集,废气及其微小粉末经旋风分离器分离,废气由抽风机排出,粉末由设在旋风分离器下端的授粉筒收集,风机出口还可装备二级除尘装置,回收率在96-98%以上。
结构示意图

性能特点
◎干燥速度快,料液经雾化后表面积大大增加,在热风气流中,瞬间就可蒸发95%-98%的水份,完成干燥的时间仅需要十几秒到数十秒种,特别适用于热敏性物料的干燥。
◎所有产品为球状颗粒,粒度均匀,流动性好,溶解性好,产品纯度高,质量好。
◎使用范围广,根据物料的特性,可以用热风干燥, 也可以用冷风造粒,对物料的适应性强。
◎操作简单稳定,控制方便,容易实现自动化作业。
适应物料
喷雾干燥粒:
◎化工:有催化剂、树脂、合成洗衣粉、油脂类、硫 铵、染料、染料中间体、白碳黑、石墨、磷铵等。
◎食品:氨基酸及类似物、调味料、蛋白质、淀粉、乳制品、咖啡抽取物、鱼粉、肉精等。
◎制药:中成药、农药、抗生素、医药冲剂等。
◎陶瓷:氧化镁、瓷土、各种金属氧化物、白云石等。
◎喷雾造粒:各种肥体、氧化铝、陶瓷粉、制药、重金属超硬钢、化肥、粒状洗衣粉、中成药。
◎喷雾冷却造粒:胺基脂肪酸、石蜡、甘油酸脂、牛脂等。喷雾结晶、喷雾浓缩、喷雾反应等方面经常用到。
技术规格
| 型号 | 单位 | 50 | 100 | 150 | 200 | 300 | 500 | 1000 |
| 水份蒸发量 | kg | 50 | 100 | 150 | 200 | 300 | 500 | 1000 |
| 外形尺寸(Ф×H) | mm | 1600×8900 | 2000×11500 | 2400×13500 | 2800×14800 | 3200×15400 | 3800×1880 | 4600×22500 |
| 高压泵压力 | mPa | 2~10 | ||||||
| 功率 | KW | 8.5 | 14 | 22 | 24 | 30 | 82 | 30 |
| 进风温度 | oC | 140~350 | ||||||
| 产品含水量 | % | <5(可达0.5) | ||||||
| 物料回收 | % | >97 | ||||||
| 电加热 | KW | 75 | 120 | 150 | 温度低于200时,具体按实际技术 | |||
| 电加蒸气 | Mpa+KW | 0.5+54 | 0.6+90 | 0.6+108 | ||||
| 热风炉 | Kcal/h | 100000 | 150000 | 200000 | 300000 | 400000 | 500000 | 1200000 |
★以上蒸发量是^大蒸发量。